蒸汽系统输送的目的是把正确的压力,充足的蒸汽量输送至使用点。蒸汽管道和阀门的正确选型,是为了确保用汽设备正常运行,并且满足工艺要求和生产效率。
2022-05-05 半岛体育在线注册,半岛体育(中国)阀门
蒸汽主管怎么正确布置疏水点才能有效避免安全隐患知识分享-半岛体育在线注册,半岛体育(中国)设备
2022-04-30 半岛体育在线注册,半岛体育(中国)设备
KW-KYF系列蒸汽减压阀故障原因分析和解决方法-半岛体育在线注册,半岛体育(中国)阀门
2022-04-30 半岛体育在线注册,半岛体育(中国)集团
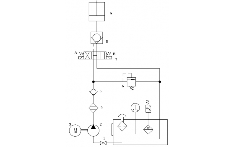
旋回破碎机经常会出现过铁超载等工况,造成主轴、动锥剧烈运动。针对上述情况,应用液压泵控制主轴升降,应用液压平衡缸保护动锥,应用液压保护系统防止过铁损伤设备。液压控制技术在旋回破碎机上的应用证明,该技术具有响应速度快、容易实现过载保护等特点,降低了设备故障率,提高了设备作业率。
2022-04-15 半岛体育在线注册,半岛体育(中国)
故障现象描述(现象描述清楚才能判断问题): 配合工艺去现场查看,先检查仪表气是否打开气源压力正常,中控给开信号时,阀门不能正常打开,10秒钟后中控显示打开失败,32KS0001无法正常进行。
2022-04-06 半岛体育在线注册,半岛体育(中国)