新闻动态

  • 氧化锆分析仪维修规程

    氧化锆氧量分析仪(又称氧化锆氧分析仪、氧化锆分析仪、氧化锆氧量计、氧化锆氧量表),主要用于测量燃烧过程中烟气的含氧浓度,同样也适用于非燃烧气体氧浓度测量。在传感器内温度恒定的电化学电池(氧浓差电池,也简称锆头)产生一个毫伏电势,这个电势直接反应出烟气中含氧浓度值。 氧传感器的关键部件是氧化锆,在氧化锆元件的内外两侧涂上多孔性铂电极制成氧浓度差电池。它位于传感器的顶端。为了使电池保持额定的工作温度,在传感器中设置了加热器。用氧分析仪内的温度控制器控制氧化锆温度恒定。

    2022-03-24 半岛体育在线注册,半岛体育(中国)

  • 孔板流量计维修波动

    孔板流量计维修波动

    2022-03-24 半岛体育在线注册,半岛体育(中国)

  • 浊度计使用说明

    浊度计使用说明

    2022-03-23 半岛体育在线注册,半岛体育(中国)

  • KS-BJ系列温度变送器校准办法

    KS-BJ系列温度变送器校准办法 本办法适用于本公司生产现场运行中、简单修理后的温度变送器的校准。

    2022-03-21 半岛体育在线注册,半岛体育(中国)

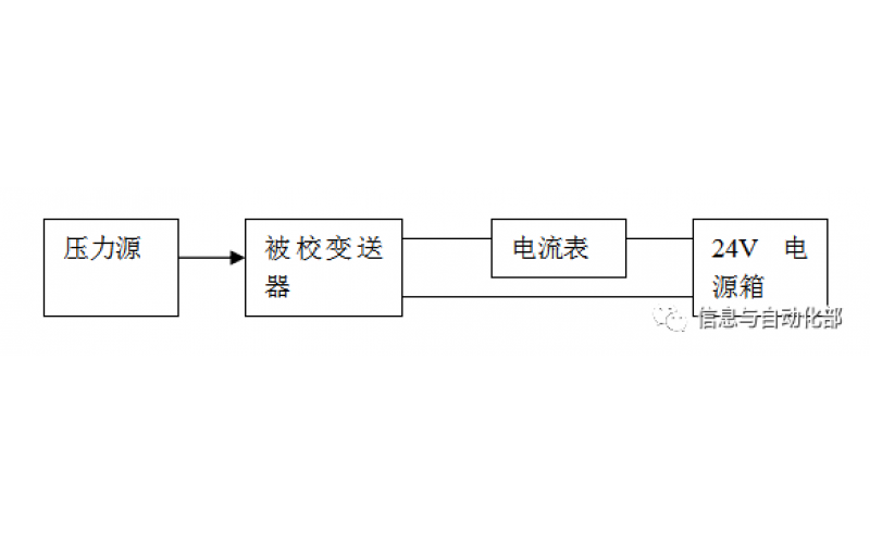
  • WAX-100系列压差变送器校准办法

    WAX-100系列压差变送器校准办法 本办法适用于本公司生产现场运行中、简单修理后及新购进的压差变送器的校准。

    2022-03-21 半岛体育在线注册,半岛体育(中国)

上一页1...19202122232425下一页 转至第
首页
产品
新闻
联系